T2_13

Ответить
  • Автор
  • Сообщение
Не в сети
Аватара пользователя
Site Admin
Сообщения: 918
Зарегистрирован: 06 июн 2014 17:31
Откуда: Молодечно
Контактная информация:

T2_13

Сообщение EU2AA »

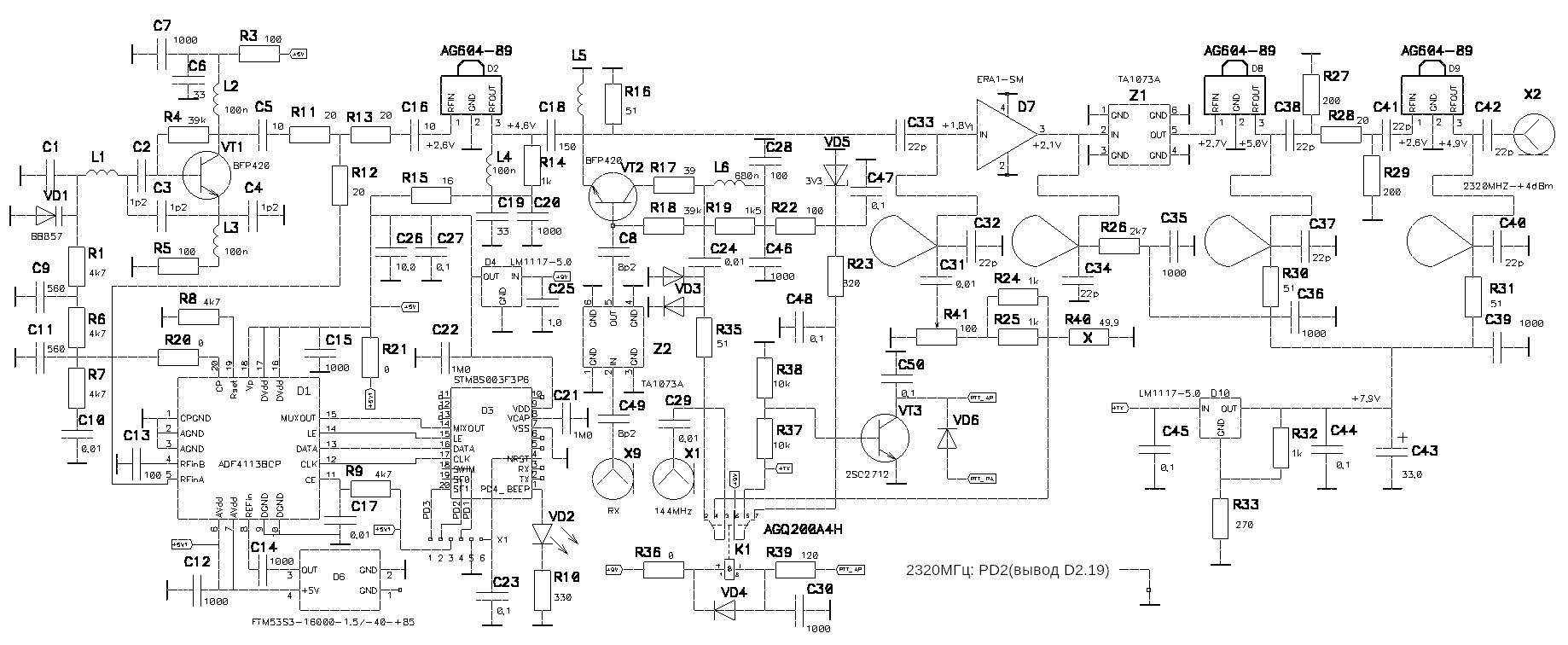
Полный трансвертер 2м (70см) ---> 13см
T2_13_N3.jpg
T2_13BOT.jpg
Электрическая принципиальная схема
T213S.png
ВНИМАНИЕ! PD2 (вывод D2/19) - паяем перемычку на корпус, чтобы получить частоту СЧ=2176МГц, а рабочую частоту трансвертера - 2320МГц
Для других частот см. таблицу в конце страницы

Перечень элементов
-
Конденсаторы
C1 - NP0 - 0603 - 0,47 пФ ±5 % - 1шт. *установка при необходимости, на ребро
C2,C3 - NP0 - 0402 - 1,2 пФ ±5 % - 2шт.
C4 - не устанавливать
C5,C16 - NP0 - 0603 - 10 пФ ±5 % - 2шт.
C6,C19 - NP0 - 0603 - 47 пФ ±5 % - 2шт.
C7,C12,C14,C15,C20,C46 - X7R - 0603 - 1000 пФ ±5 % - 6шт.
C8,C49 - NP0 - 0603 - 8,2 пФ ±5 % - 2шт.
C9,C11 - NP0 - 0603 - 560 пФ ±5 % - 2шт.
C10,C17 - X7R - 0603 - 0,01 мкФ ±10 % - 2шт.
C13,C18,C28 - NP0 - 0603 - 150 пФ ±5 % - 3шт.
C21,C22,C25 - X7R - 0805 - 1,0 мкФ ±10 % - 3шт.
C23,C27,С44,C45,C47,C48,C50 - X7R - 0805 - 0,1 мкФ ±10 % - 7шт.
C24,C29,С31 - X7R - 0805 - 0,01 мкФ ±10 % - 3шт.
C26,C43 - Case В-10V-33,0мкФ ±10 % - 2шт.
C30,C35,C36,C39 - X7R - 0805 - 1000 пФ ±5 % - 4шт.
C32-C34,C37,C38,C40-C42 - NP0 - 0603 - 22 пФ ±5 % - 8шт.
-
Микросхемы
D1 - ADF4112BCP - 1шт.
D2,D8,D9 - AG604-89 - 3шт.
D3 - STM8S003F3P6 - 1шт.
D4,D10 - LM1117-5.0 - 1шт. ВНИМАНИЕ! Дешевые китайские AMS1117-5.0 ставить НЕ СОВЕТУЮ!
D7 - ERA1-SM - 1шт.
-
Опорный генератор
D6 - FTM53S3-16.000-1.5/-40-+85OC - 1шт. *1,5ppm
-
К1 - реле AGQ200A4H - 1шт.
-
Индуктивности
L1* - 1 виток луженки 0,12 на сверле Ø0,8мм - 1шт.
L2-L4 - 0805 - LQW18A-68нГн - 3шт.
L6 - 0805 - LQW18A-820нГн - 1шт.
-
Резисторы
R1,R6-R9 - RC- 0603 - 4,7 kОм ±5 % - 5шт.
R2 - не устанавливать
R3,R5,R22 - RC- 0603 – 100 Ом ±5 % - 3шт.
R4,R18 - RC- 0603 – 39 kОм ±5 % - 2шт.
R10 - RC- 0805 - 330 Ом ±5 % - 1шт.
R11-R13 - RC- 0603 - 20 Ом ±5 % - 3шт.
R14,R19 - RC- 0603 – 1,5 kОм ±5 % - 2шт.
R15 - RC- 0805 - 16 Ом ±5 % - 1шт.
R16 - RC- 0603 - 51 Ом ±5 % - 1шт.
R17 - RC- 0603 - 39 Ом ±5 % - 1шт.
R20,R21 - RC- 0603 - 0 Ом ±5 % - 2шт. *можно просто перемычку
R23 - RC- 0603 - 820 Ом ±5 % - 1шт.
R24,R25 - RC- 1206 - 1 kОм ±5 % - 2шт.
R26* - RC- 0805 – 2,7 kОм ±5 % - 1шт.
R27,R29 - RC- 0805 – 220 Ом ±5 % - 2шт. можно от 150 до 270 Ом, у кого что есть
R28 - RC- 0805 – 24 Ом ±5 % - 1шт. можно от 15 до 27 Ом, у кого что есть
R30,R31 - RC- 0805 - 51 Ом ±5 % - 2шт.
R32 - RC- 0805 - 1 kОм ±5 % - 1шт.
R33* - RC- 0805 - 270 Ом ±5 % - 1шт.
R35 - RC- 1206 - 51 Ом ±5 % - 1шт.
R36 - RC- 1206 - 0 Ом ±5 % - 1шт.
R37 - RC- 1206 - 10 kОм ±5 % - 1шт.
R38 - RC- 0805 - 10 kОм ±5 % - 1шт.
R39 - RC- 0805 - 120 Ом ±5 % - 1шт.
R40 - Р1-3-10Вт-49.9 Ом ±1 % - 1шт.
R41 - СП4-1-100 Ом - 1шт.
-
Диоды
VD1 - Варикап BB857 - 1шт.
VD2 - Светодиод L0603GD - 1шт.
VD3 - КД629АС9 - 1шт.
VD4,VD6 - LL4148 - 2шт.
VD5 - BZX84-3V3 - 1шт.
-
Транзисторы
VT1,VT2 - BFP420F - 3шт.
VT3 - 2SC2712 - 1шт.
-
X1-X3 - SMA-BJ - 3шт.
-
Фильтр ПАВ
Z1, Z2 - TA1073A _2375_BW100 - 2шт.
_________________
Владимир,
ex UC2CED, EU2CED, RC2CA, EU2CA, EV78C, EV79C, EV80NG
2019 год - https://observablehq.com/@eu2aa
2017 год - http://eu2aa.com
1992 год - http://eu2aa.qrz.ru

Не в сети
Аватара пользователя
Site Admin
Сообщения: 918
Зарегистрирован: 06 июн 2014 17:31
Откуда: Молодечно
Контактная информация:

Re: T2_13

Сообщение EU2AA »

Монтажная схема платы
T213_pcb.png
ВНИМАНИЕ! PD2 (вывод D2/19) - паяем перемычку на корпус, чтобы получить частоту СЧ=2176МГц, а рабочую частоту трансвертера - 2320МГц
Для других частот см. таблицу в конце страницы
Основные параметры трансвертера

входная мощность 144МГц - +33dBm (2Вт);
регулируемый выходной уровень 2320МГц - от -15dBm до +5dBm;
относительная нестабильность частоты при использовании опорного генератора FTM53S3-16.000-1.5/-40-+85OC - 1,5ppm в диапазоне температур от минус40 до +85градусов Цельсия;
пролаз частоты гетеродина 2176МГц на выходе - минус 30dBm;
напряжение питания - +9В;
ток потребления при ПРИЕМЕ - 80мА (синтезатор запитан постоянно);
напряжение питания - +TX=0/+9В (ПРИЕМ/ПЕРЕДАЧА);
ток потребления в режиме передачи - 220мА;

Карта регулировки
KR_T2_13.pdf
(29.13 КБ) 833 скачивания
Процесс регулировки описан подробнее
-
GERBER-файл —
T213.zip
(317.94 КБ) 770 скачиваний
При заказе нужно выбрать материал платы FR4 толщиной 0,6мм.
Маска и маркировка - только в слое ТОР. Горячее лужение - HASL.
На ОДНОЙ полученной плате размещены ТРИ платы трансвертера.
Ножницами разрезаем на 3 части.
KR_T2_13.pdf
(29.13 КБ) 833 скачивания
Автор программного обеспечения - Алексей, EW7AA.
Информация по программированию
Таблица частот синтезатора, заложенная в микроконтроллер:
7a.png
_________________
Владимир,
ex UC2CED, EU2CED, RC2CA, EU2CA, EV78C, EV79C, EV80NG
2019 год - https://observablehq.com/@eu2aa
2017 год - http://eu2aa.com
1992 год - http://eu2aa.qrz.ru

Не в сети
Аватара пользователя
Site Admin
Сообщения: 918
Зарегистрирован: 06 июн 2014 17:31
Откуда: Молодечно
Контактная информация:

Re: T2_13

Сообщение EU2AA »

ВНИМАНИЕ! PD2 (вывод D2/19) - паяем перемычку на корпус, чтобы получить частоту СЧ=2176МГц, а рабочую частоту трансвертера - 2320МГц
Для других частот ставим перемычки в соответствии с Таблицей
Программа универсальная, под разные частоты входа/выхода
В скобках номера выводов микроконтроллера. 0 - вывод замкнут на землю, 1 - оставлен свободным.
В печати предусмотрено.
Для программирования микроконтроллера необходим программатор ST-LINK. Цена в Китае порядка 2-х трампов.
https://ru.aliexpress.com/item/1-ST-LIN ... 70086.html
Для программирования нужно установить ПО ST Visual Programmer: https://www.st.com/en/development-tools/stvp-stm32.html
Софт бесплатный, но нужно регистрироваться.
Для программирования микроконтроллера нужно скачать
https://eu2aa.com/files/Sintez.zip ,
распаковать прошивку,
открыть в ST Visual Programmer проект sintez,
подключить программатор ST-LINK к плате синтезатора и
нажать на кнопку "Program all tabs" в меню "Program" или на вторую слева красную стрелку.

Для подключения внешнего высокостабильного генератора 16МГц, вместо опорного генератора D6 распаиваем разъем IPEX
T2_13_16MHz_IPEX.jpg
_________________
Владимир,
ex UC2CED, EU2CED, RC2CA, EU2CA, EV78C, EV79C, EV80NG
2019 год - https://observablehq.com/@eu2aa
2017 год - http://eu2aa.com
1992 год - http://eu2aa.qrz.ru

Не в сети
Аватара пользователя
Site Admin
Сообщения: 918
Зарегистрирован: 06 июн 2014 17:31
Откуда: Молодечно
Контактная информация:

Re: T2_13

Сообщение EU2AA »

Благодарю Сергея, EW2CC, за замечания,
исправил схему в части разъема ПРОГРАММИРОВАНИЯ,
уточнил номиналы R27-R29.VD6.

В плате ошибок нет.

При замене Z1, Z2 на BF1608-L2R2 нужно учитывать, что вход и выход у BF1608-L2R4 звонятся на корпус, такая технология:
BF1608_GND.png
BF1608_GND.png (33.8 КБ) 21860 просмотров
Полезно примериться заранее, возможно придется подрезать землю, BF1608-L2R4 имеет маленький размер - 0603.
Это обычный полосовой фильтр, поэтому в разрез дорожек на вход и выход BF1608-L2R4 нужно поставить пару конденсаторов 0402.
Номинал некритичен, от 8,2пФ до 22пФ.
Dr_F0603.png
Dr_F0603.png (44.33 КБ) 21860 просмотров
-
*ранее это обсуждалось здесь и здесь и здесь
_________________
Владимир,
ex UC2CED, EU2CED, RC2CA, EU2CA, EV78C, EV79C, EV80NG
2019 год - https://observablehq.com/@eu2aa
2017 год - http://eu2aa.com
1992 год - http://eu2aa.qrz.ru

Не в сети
Аватара пользователя
Site Admin
Сообщения: 2599
Зарегистрирован: 26 май 2009 04:38
Откуда: РБ

Re: T2_13

Сообщение EW2CC »

Ильич, всё конечно замечательно, но !!
0603 в узле ГУНа уже тот секс.
А вот это -
поэтому в разрез дорожек на вход и выход BF1608-L2R4 нужно поставить пару конденсаторов 0402.
Секс на площади в гамаке.!!!!!
Решил конденсаторы клеить к фильтру, а фильтр клеить по центральным выводам к земле.
Иначе ну ни как.
-------------------------
Токопроводящий клей «Контактол» типа с серебром
:ne_vi_del:
_________________
73! Сергей ex.EU2A, UC2CBT, UC2-009-602, Citizen Band - Лайнер, 251. On the air since 1980
Site Admin QRZ.BY

Не в сети
Аватара пользователя
Сообщения: 934
Зарегистрирован: 26 май 2013 10:07
Откуда: Минск, KO33

Re: T2_13

Сообщение eu1aq »

EW2CC писал(а):Ильич, всё конечно замечательно, но !!
0603 в узле ГУНа уже тот секс.
А вот это -
поэтому в разрез дорожек на вход и выход BF1608-L2R4 нужно поставить пару конденсаторов 0402.
Секс на пощаде в гамаке.!!!!!
Решил конденсаторы клеить к фильтру, а фильтр клеить по центральным выводам к земле.
Иначе ну ни как.
-------------------------
Токопроводящий клей «Контактол» типа с серебром
:ne_vi_del:
Сергей, вопрос исключительно практики, ну и правильного инструмента. Глаза боятся, а руки делают ... Для тренировки можно повыпаивать /позапаивать компоненты 0603/0402 (и даже 0201 :-) ) на старых платах мобильников, WiFi маршрутизаторов и т.п. (если под руками нет, могу презентовать парочку. Кстати, это ещё и источник "правильных" ёмкостей и индуктивностей...). Чтобы компоненты не уходили в побег, можно паять их, используя паяльную пасту, она густая и фиксирует компонент при установке. На ютубе масса роликов, демонстрирующих технологию ... Пару дней тренировки - и все получится. А "Контактол" на СВЧ - это интересно ... :-):
Последний раз редактировалось eu1aq 22 мар 2020 08:39, всего редактировалось 1 раз.
_________________
73! EW1Q
ex EU1AQ, UC2AAQ

Не в сети
Аватара пользователя
Site Admin
Сообщения: 918
Зарегистрирован: 06 июн 2014 17:31
Откуда: Молодечно
Контактная информация:

Re: T2_13

Сообщение EU2AA »

EW2CC писал(а):Ильич, всё конечно замечательно, но !!
0603 в узле ГУНа уже тот секс.
Сергей,
ГУН на крупных элементах работать не будет.
В ГУНе легче паять 0402.
EW2CC писал(а):А вот это -
поэтому в разрез дорожек на вход и выход BF1608-L2R4 нужно поставить пару конденсаторов 0402.
Вы, вроде бы купили крупный фильтр по описанию? ТA1073A?
BF1608-L2R4 - это вынужденная замена,
поэтому придется повозиться.
Я "разменял" восьмой десяток лет - у меня получается паять и 0402,
_________________
Владимир,
ex UC2CED, EU2CED, RC2CA, EU2CA, EV78C, EV79C, EV80NG
2019 год - https://observablehq.com/@eu2aa
2017 год - http://eu2aa.com
1992 год - http://eu2aa.qrz.ru

Не в сети
Аватара пользователя
Сообщения: 934
Зарегистрирован: 26 май 2013 10:07
Откуда: Минск, KO33

Re: T2_13

Сообщение eu1aq »

Поскольку оставшиеся от рабочего проекта ТА1073 благополучно затерялись в глубинах закромов, пришлось поставить SF2124E, благо, что трансвертер планируется исключительно под QO-100... Однако, они тоже потребовали развязки по входу/выходу. По входу уютно уместилась ёмкость 0603, а вот по выходу пришлось поставить 0402...
:-):
Вложения
IMG_20200322_111237.jpg
_________________
73! EW1Q
ex EU1AQ, UC2AAQ

Не в сети
Аватара пользователя
Сообщения: 934
Зарегистрирован: 26 май 2013 10:07
Откуда: Минск, KO33

Re: T2_13

Сообщение eu1aq »

EU2AA писал(а):Я "разменял" восьмой десяток лет - у меня получается паять и 0402,
Владимир Ильич, с Вашим то опытом и набитыми рукой и глазом...
:-):
_________________
73! EW1Q
ex EU1AQ, UC2AAQ

Не в сети
Аватара пользователя
Site Admin
Сообщения: 918
Зарегистрирован: 06 июн 2014 17:31
Откуда: Молодечно
Контактная информация:

Re: T2_13

Сообщение EU2AA »

eu1aq писал(а):
EU2AA писал(а):Я "разменял" восьмой десяток лет - у меня получается паять и 0402,
Владимир Ильич, с Вашим то опытом и набитыми рукой и глазом...
:-):
и с бинокулярными очками, покупал еще у Павла Касаткина EW1KP
_________________
Владимир,
ex UC2CED, EU2CED, RC2CA, EU2CA, EV78C, EV79C, EV80NG
2019 год - https://observablehq.com/@eu2aa
2017 год - http://eu2aa.com
1992 год - http://eu2aa.qrz.ru

Не в сети
Аватара пользователя
Site Admin
Сообщения: 918
Зарегистрирован: 06 июн 2014 17:31
Откуда: Молодечно
Контактная информация:

Re: T2_13

Сообщение EU2AA »

eu1aq писал(а):Поскольку оставшиеся от рабочего проекта ТА1073 благополучно затерялись в глубинах закромов, пришлось поставить SF2124E, благо, что трансвертер планируется исключительно под QO-100... Однако, они тоже потребовали развязки по входу/выходу. По входу уютно уместилась ёмкость 0603, а вот по выходу пришлось поставить 0402...
:-):
Валерий Алексеевич успешно спаял и настроил трансвертер,
причем с рядом изменений как в схеме, монтаже, так и в методике настройки именно ГУНа,
думаю он поделится своим опытом здесь.
_________________
Владимир,
ex UC2CED, EU2CED, RC2CA, EU2CA, EV78C, EV79C, EV80NG
2019 год - https://observablehq.com/@eu2aa
2017 год - http://eu2aa.com
1992 год - http://eu2aa.qrz.ru

Не в сети
Аватара пользователя
Сообщения: 934
Зарегистрирован: 26 май 2013 10:07
Откуда: Минск, KO33

Re: T2_13

Сообщение eu1aq »

EU2AA писал(а):
eu1aq писал(а): и с бинокулярными очками, покупал еще у Павла Касаткина EW1KP
Может в этом все и дело? Работаю паяльной станцией W. E. P. 852++, с благодарность вспоминая Павла, который порекомендовал и привёз её буквально за несколько дней до ухода...
Правильный инструмент - залог успеха...
IMG_20200322_115332.jpg
Последний раз редактировалось eu1aq 22 мар 2020 08:54, всего редактировалось 1 раз.
_________________
73! EW1Q
ex EU1AQ, UC2AAQ

Не в сети
Аватара пользователя
Сообщения: 934
Зарегистрирован: 26 май 2013 10:07
Откуда: Минск, KO33

Re: T2_13

Сообщение eu1aq »

EU2AA писал(а):
eu1aq писал(а):Поскольку оставшиеся от рабочего проекта ТА1073 благополучно затерялись в глубинах закромов, пришлось поставить SF2124E, благо, что трансвертер планируется исключительно под QO-100... Однако, они тоже потребовали развязки по входу/выходу. По входу уютно уместилась ёмкость 0603, а вот по выходу пришлось поставить 0402...
:-):
Валерий Алексеевич успешно спаял и настроил трансвертер,
причем с рядом изменений как в схеме, монтаже, так и в методике настройки именно ГУНа,
думаю он поделится своим опытом здесь.
Валерий Алексеевич, к сожалению, ещё не успел запустить трансвертер полностью - пока только ГУН... Когда закончит, непременно расскажет...
:-):
_________________
73! EW1Q
ex EU1AQ, UC2AAQ

Не в сети
Аватара пользователя
Site Admin
Сообщения: 2599
Зарегистрирован: 26 май 2009 04:38
Откуда: РБ

Re: T2_13

Сообщение EW2CC »

С каждым днём рука всё твёрже, а глаз острее. :-)
Очки тоже у Павла покупал.
Вложения
f3.jpg
f4.jpg
f2.jpg
f1.jpg
_________________
73! Сергей ex.EU2A, UC2CBT, UC2-009-602, Citizen Band - Лайнер, 251. On the air since 1980
Site Admin QRZ.BY

Не в сети
Аватара пользователя
Сообщения: 934
Зарегистрирован: 26 май 2013 10:07
Откуда: Минск, KO33

Re: T2_13

Сообщение eu1aq »

EW2CC писал(а):С каждым днём рука всё твёрже, а глаз острее. :-)
Очки тоже у Павла покупал.
Налицо все слагаемые успеха!
"Ещё 30000 ведер и золотой ключик у нас в кармане" (С)
:-):
_________________
73! EW1Q
ex EU1AQ, UC2AAQ

Не в сети
Аватара пользователя
Сообщения: 934
Зарегистрирован: 26 май 2013 10:07
Откуда: Минск, KO33

Re: T2_13

Сообщение eu1aq »

Как и обещал, делюсь впечатлениями от запуска трансвертера. Поскольку трансвертер в версии для QO100, см. профильную тему.
:-):
_________________
73! EW1Q
ex EU1AQ, UC2AAQ
Ответить