помощь нужна от схемостроителей
- Автор
- Сообщение
-
Не в сети
- Сообщения: 257
- Зарегистрирован: 16 авг 2018 17:45
- Откуда: Полоцк
помощь нужна от схемостроителей
стал вопрос, сделать безтрансформаторный блок питания на 14в для, приемника с потреблением 300мА . схемку быстро примерно нарисовал с расчетом, вот и сам вопрос кто что подобное делал и что вышло? поправьте, в нужное направление отошлите. (д)бобра
-
Не в сети
- Site Admin
- Сообщения: 917
- Зарегистрирован: 06 июн 2014 17:31
- Откуда: Молодечно
- Контактная информация:
Схемотехника дешнвого AC-DC ~220V --> +14V
Самый простой путь.
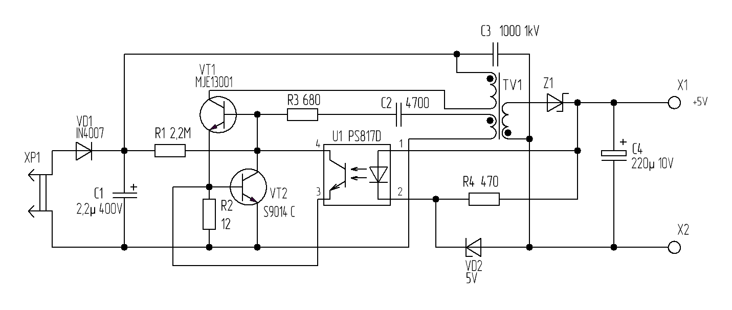
Берем сетевое зарядное устройство ~220V ---> +5V. У него вот такая схема: -
Нам стоит стабилитрон VD2 КС139 (хотя на схеме и написано 5V), потому этот AC-DC выдает +5В и держит ток до 1А.
Попадались такие же на 2А.
-
Если поставить КС512А, то будет около +12,5В.
Чтобы получить +14В, нужно скомбинировать стабилитрон на напряжение около 14В, например КС168 - 2шт.
-
Еще нужно увеличить ВТОРИЧНОЕ напряжение трансформатора TV1.
Поднимаем вывод диода Z1 1N4001, который подключен к обмотке
и доматываем 4 витка проводом ПЭВ-0,2мм, не разбирая трансформатора. Там большой зазор.
Один конец дополнительной обмотки из 4 витков запаиваем в плату, а второй - к поднятому выводу диода Z1 1N4001. -
Конденсатор С4 220,0мкФ х 10В сразу взорвется, лучше заменить на 25В.
Номинал 220,0мкФ увеличивать НЕ СТОИТ, VD1, VT1 и VT2 могут не выдержать броска тока.
-
По мощности +5В х 1А, то же, что и +14В х 0,3А.
-
Ставлю их в разные БП для вспомогательных напряжений,
Включаю в сеть, основной БП выключен, а вспомогательный работает постоянно.
*переделал таких штук 20 на напряжения +8В и 13В.
**пару штук через год- два сдохли, остальные работают.
*** покупал в уцененках подешевке
Берем сетевое зарядное устройство ~220V ---> +5V. У него вот такая схема: -
Нам стоит стабилитрон VD2 КС139 (хотя на схеме и написано 5V), потому этот AC-DC выдает +5В и держит ток до 1А.
Попадались такие же на 2А.
-
Если поставить КС512А, то будет около +12,5В.
Чтобы получить +14В, нужно скомбинировать стабилитрон на напряжение около 14В, например КС168 - 2шт.
-
Еще нужно увеличить ВТОРИЧНОЕ напряжение трансформатора TV1.
Поднимаем вывод диода Z1 1N4001, который подключен к обмотке
и доматываем 4 витка проводом ПЭВ-0,2мм, не разбирая трансформатора. Там большой зазор.
Один конец дополнительной обмотки из 4 витков запаиваем в плату, а второй - к поднятому выводу диода Z1 1N4001. -
Конденсатор С4 220,0мкФ х 10В сразу взорвется, лучше заменить на 25В.
Номинал 220,0мкФ увеличивать НЕ СТОИТ, VD1, VT1 и VT2 могут не выдержать броска тока.
-
По мощности +5В х 1А, то же, что и +14В х 0,3А.
-
Ставлю их в разные БП для вспомогательных напряжений,
Включаю в сеть, основной БП выключен, а вспомогательный работает постоянно.
*переделал таких штук 20 на напряжения +8В и 13В.
**пару штук через год- два сдохли, остальные работают.
*** покупал в уцененках подешевке
_________________
Владимир,
ex UC2CED, EU2CED, RC2CA, EU2CA
2019 год - https://observablehq.com/@eu2aa
2017 год - http://eu2aa.com
1992 год - http://eu2aa.qrz.ru
Владимир,
ex UC2CED, EU2CED, RC2CA, EU2CA
2019 год - https://observablehq.com/@eu2aa
2017 год - http://eu2aa.com
1992 год - http://eu2aa.qrz.ru
-
Не в сети
- Сообщения: 65
- Зарегистрирован: 16 апр 2015 02:23
Re: помощь нужна от схемостроителей
А как с помехами от такого зарядного устройства, человек вроде для приемника спрашивал?
От себя скажу что такие схемы как нарисовано uc3iag, с дополнительным конденсатором, работают исключительно плохо! Потребление нагрузки меняется, а с ним и напряжение с моста. Конденсатор который подписан 220,0х25В должен быть на 350В чтобы не взрываться при отключенной нагрузке. Приемник, в отличие от зарядного устройства, потребляет ток рывками на пиках громкости. В общем природу простых трансформаторов обхитрить сложно.
От себя скажу что такие схемы как нарисовано uc3iag, с дополнительным конденсатором, работают исключительно плохо! Потребление нагрузки меняется, а с ним и напряжение с моста. Конденсатор который подписан 220,0х25В должен быть на 350В чтобы не взрываться при отключенной нагрузке. Приемник, в отличие от зарядного устройства, потребляет ток рывками на пиках громкости. В общем природу простых трансформаторов обхитрить сложно.
-
Не в сети
- Сообщения: 257
- Зарегистрирован: 16 авг 2018 17:45
- Откуда: Полоцк
Re: помощь нужна от схемостроителей
всем (д)бобра, надобность самому что ваять отпала! с мусорки подобрал импульсник еще гдровский и о чудо в рабочем состоянии.
-
Не в сети
- Сообщения: 257
- Зарегистрирован: 16 авг 2018 17:45
- Откуда: Полоцк
Re: помощь нужна от схемостроителей
справо на фотке, серый разъем на пять пар. попробую перемкнуть для,выбора др напряжения.
-
Не в сети
- Сообщения: 39
- Зарегистрирован: 02 июл 2012 19:32
Re: помощь нужна от схемостроителей
Применять нарисованную схему на постоянной основе категорически нельзя т.к. нет развязки с фазой сети. Рано или поздно подключенное к этому ИП устройство коснётся чего-то заземлённого и сгорит. Возможно поражение пользователя током.